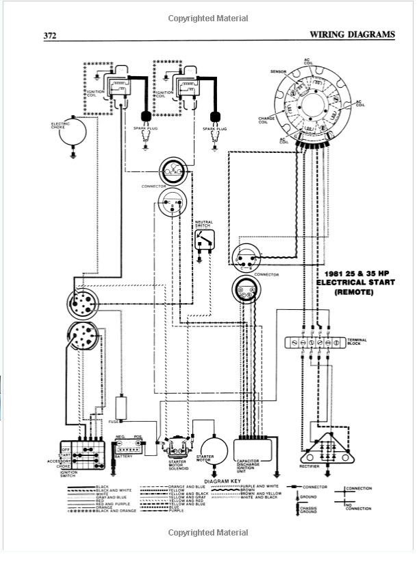
Le troisième fil (excitation) se branche sur l'alternateur à l'entrée du pont de diodes mais je ne vois pas bien où sur le schéma...
Cela se retrouve forcément sur un connecteur. Il n'y a pas d'autre schémas de branchement d'accessoires dans ta notice ?
Amicalement
Jean-Claude








